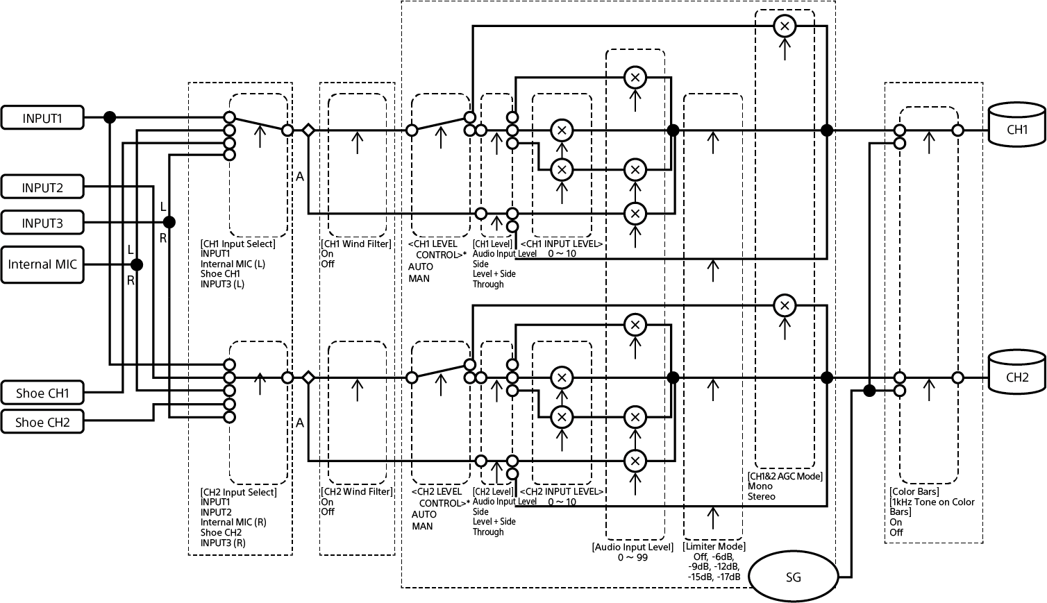
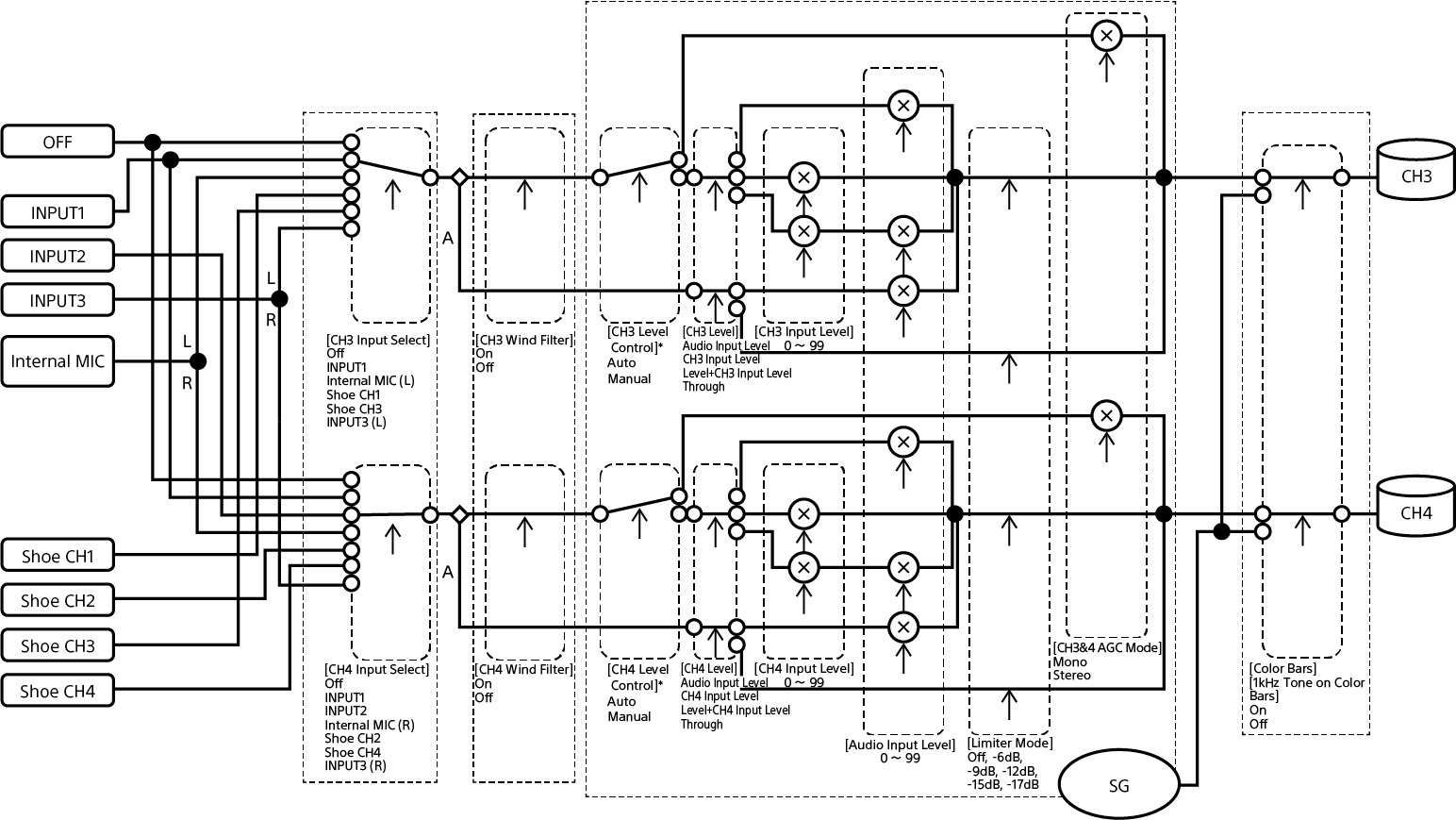
Блокови диаграми
Блоковите диаграми са свързани с аудиото и менюто [Audio] (Аудио).
[Audio Input] (Аудио вход) (CH1 и CH2)

A: С XLR адаптер
* Настройте [Audio Input] (Аудио вход) – [CH1 Level Control] (Управление на ниво CH1) на [CH4 Level Control] Управление на ниво CH4) в екрана за състоянието [Audio] (Аудио) за входен аудиосигнал от XLR адаптер.
[Audio Input] (Аудио вход) (CH3 и CH4)

A: С XLR адаптер
* Настройте [Audio Input] (Аудио вход) – [CH1 Level Control] (Управление на ниво CH1) на [CH4 Level Control] Управление на ниво CH4) в екрана за състоянието [Audio] (Аудио) за входен аудиосигнал от XLR адаптер.
TP1001670422